Analog Devices Inc. ADFS5758 16-Bit Current/Voltage Output DAC
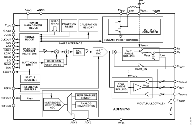
Analog Devices Inc. ADFS5758 16-Bit Current/Voltage Output DAC is functional safety-approved for unipolar current output. The DAC is fully compliant with a systematic capability of SC3. This can be used in safety-related applications up to SIL 2, according to IEC 61508. This allows a single ADFS5758 to achieve SIL 2 for a non-redundant configuration. The safe state for the ADFS5758 is an open circuit/high impedance. The ADFS5758 operates with a power supply range from -33V minimum on AVSS to +33V maximum on AVDD1 with a maximum operating voltage between the two rails of 60V. On-chip dynamic power control (DPC) minimizes package power dissipation. This is achieved by regulating the supply voltage (VDPC+) to the VIOUT output driver circuitry from 4.95V to 27V using a buck DC-DC converter, optimized for minimum on-chip power dissipation. The CHART pin enables a HART® signal to be coupled to the current output.Features
- Functional safety approved to SIL 2/SC3 for unipolar current output by TÜV Rheinland, File Number 968/FSP 2055.00/20
- Current/voltage output available on a single terminal
- Current output ranges: 0mA to 20mA, 4mA to 20mA, 0mA to 24mA, ±20mA, ±24mA, -1mA to +22mA
- Voltage output ranges (with 20% over range): 0V to 5V, 0V to 10V, ±5V, and ±10V
- User-programmable offset and gain
- Advanced on-chip diagnostics
- 12-bit ADC functioning as an independent monitoring function that can validate the output and accuracy
- On-chip reference
- DPC for thermal management
- User-programmable offset and gain
- Robust architecture, including output fault protection
- EMC test standards: IEC 61000-4-6 conducted immunity (10V, Class A)
- IEC 61000-4-3 radiated immunity (20V/m, Class A)
- IEC 61000-4-2 ESD (±6kV contact, Class B)
- IEC 61000-4-4 electrical fast transient (EFT) (±4kV, Class B)
- IEC 61000-4-5 surge (±4kV, Class B)
- CISRP 11 Radiated Emissions (Class B)
- 32-lead, 5mm × 5mm LFCSP package
- -40°C to +105°C temperature range
Applications
- Process control
- Actuator control
- Channel isolated analog outputs
- Programmable logic controller (PLC) and distributed control system (DCS) applications
- HART network connectivity
Block Diagram
Published: 2020-12-04
| Updated: 2024-12-09
